进口销售力士乐轴向柱塞泵安装技巧,3712091500

采用斜盘或斜轴设计的轴向柱塞泵专门用于中高压系列应用。它们在设计、性能范围、和调节选项上都有许多不同,为移动式和固定式应用提供了的解决方案。
▲泵体牢固耐用,使用寿命长久
▲总效率非常高
▲具有高功率密度
▲可用的公称尺寸齐全,从而可根据具体应用调整
▲可选配使用寿命长的轴承,公称尺寸在250到1000之间
▲弯轴设计
安装说明:
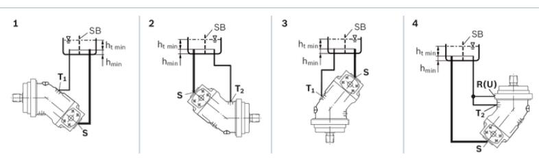
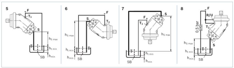
在调试和运行过程中,轴向柱塞单元必须注满液压油并排放空气。在停用相对较长的时间后,也必须遵守上述注意事项,因为,轴向柱塞单元可能通过液压管路将液压油排回到油箱中。 ▪
特别是在“传动轴向上”安装位置处,必须彻底进行注油和排气操作,否则会存在无油运转等危险。 ▪
壳体内部的壳体泄油必须通过较高的可用泄油口(油口 T1,油口 T2)排放到油箱。 ▪
如果几个柱塞单元共用一条泄油管路,应确保不会过各自的壳体压力。必须设定共用泄油管路的尺寸,以确保在任何使用情况下均不会出所有连接单元的较大允许壳体压力,特别是在冷启动时。如果无法这一点,必须按要求铺设单独的油箱管路。 ▪
为了达到良好的噪音值,所有连接管路都应采用弹性元件解耦,并避免采用油箱上方安装。 ▪
在所有工况下,吸油管路和泄油管路都必须通入油箱中较油位以下的位置。允许的吸油高度 hS 是源于整体的压力损失;但它不得高于 hS max = 800 mm.此外,运行和冷启动时,油口 S 上的小吸入压力也不得于压力 0,8 bar. ▪
在设计油箱时,应确保吸油管路与泄油管路之间留有足够的空间。这样可使液压油慢化和脱气,并且能防止受热后的回流被直接抽回吸油管路。 ▪
请参照下列实例 1 至 8。
油箱下方安装(标准)
如果轴向柱塞单元安装在油箱外、较油位以下的位置处,也可以考虑油箱下方安装。

油箱上方安装
油箱上方安装是指轴向柱塞单元安装在油箱较油位上方。
安装位置建议 8 (驱动轴向上):泄油管路中的止回阀(破裂压力 0,5 bar)可防止泵壳体排油。

进口销售力士乐轴向柱塞泵安装技巧,3712091500
021-39526589
网址:www.qiant.net
地 址:上海市嘉定区嘉涌路99弄
6号楼713室